Realisitic TRC-430
Documentation Project

CBTricks.com

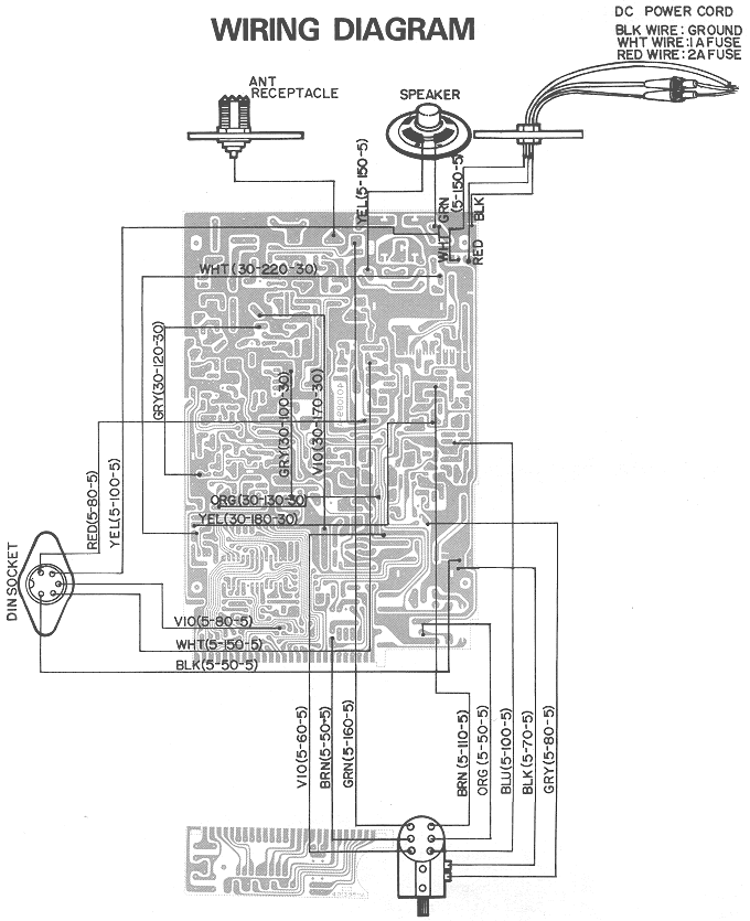
WIRING DIAGRAM