Spotted a Sonar FS23 tube-type CB base in the Ebay ads below the post I was reading. Clicked on the link and found this among the internal pics. The radio was incredibly crusty, but I spotted an original neon-bulb "tweety bird" built on perf board in one pic.
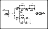
Takes two "NE-2" neon pilot lamp bulbs. The upper lamp has the large brown capacitor on it to oscillate once or twice a second to pulsate the tone, and the lower bulb has a smaller capacitor to make the audio tone.
Built one of these that borrowed the 200 Volts to run it from my radio in high school fifty-plus years ago.
Haven't seen one since, pretty sure.
73
Takes two "NE-2" neon pilot lamp bulbs. The upper lamp has the large brown capacitor on it to oscillate once or twice a second to pulsate the tone, and the lower bulb has a smaller capacitor to make the audio tone.
Built one of these that borrowed the 200 Volts to run it from my radio in high school fifty-plus years ago.
Haven't seen one since, pretty sure.
73
