• You can now help support WorldwideDX when you shop on Amazon at no additional cost to you! Simply follow this Shop on Amazon link first and a portion of any purchase is sent to WorldwideDX to help with site costs.

Teaberry Stalker XV No RX audio / no TX need help

RichardHartman,
I would suggest one of the members here. Search for “Klondike Mike”. He has a website and puts together capacitor kits per model, uses high quality capacitors and is currently having a sale.

73
David
 
Mikes kit makes getting the caps easy.
the one for the 142GTL/ washington is the one you want.

if you go through mouser, nichicon is a good brand.

as for the 8719, i can't remember which chinese seller i bought a bunch from as it was years ago, but i would imagine the ones who sell a lot of them are good.
just takes a long time to get to you.

no programming needed.

just to ease the possible confusion, pins 1-9 are toward the back of the radio, and pins 10-18 are toward the front.
pin 6 has a direct track from the VCO coil L13 which will help you confirm which pin is pin 1.

have you tried adjusting L13 with a DC volt meter on TP9 yet?
after re-connecting pin 10 of the PLL that is.

get some solder wick AKA desoldering braid, as it will make removing the PLL or any other chip much easier than trying to do it with a bulb sucker.

you might also have brown goop disease, as this radio is very old and that stuff could have eaten away at some of the pins on the PLL, the 10.240 crystal, or the VCO chip.

they tend to put it right in that area.
do you see some dark brown glue type stuff around that area?

you can make an RF probe very cheaply that will help you peak those coils that are calling for an RF VTVM.
just google it and you'll find many examples. a diode, a few resistors and caps and you just connect it to your voltmeter.
the numbers wont mean anything, but you can peak things for maximum.
An analog voltmeter is easier to read when doing this, but digital will work as well.

the reason they call for a Vacuum Tube Volt Meter in the service manual is because the input impedance on voltmeters used to be too low and would load down the circuit.
nowadays we just use a scope for those types of things.

if you really want to learn all about this stuff, get a copy of Understanding and Repairing CB radios by Lou Franklin.
it can be expensive but totally worth its weight in gold.

not only will it teach you all about setting up a repair bench, it has actual troubleshooting guides for the MB8719 PLL radios.

I re-read my copy so much the covers fell off LOL.
LC
 
Hi Handy Andy,
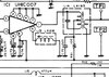
The first diagram is the pin layout from the service manual I used. The 3rd diagram is the TB - #18 is near L50 and #9 is near D25. Did I do something wrong? When I transferred the numbers from my notebook to the computer for the voltages I must have transferred them wrong.. I reposted in post#3 the correct order... I was instructed to solder pin#10, so do I need to unsolder it and leave it floating?
 
Mikes kit makes getting the caps easy.
the one for the 142GTL/ washington is the one you want.

if you go through mouser, nichicon is a good brand.

as for the 8719, i can't remember which chinese seller i bought a bunch from as it was years ago, but i would imagine the ones who sell a lot of them are good.
just takes a long time to get to you.

no programming needed.

just to ease the possible confusion, pins 1-9 are toward the back of the radio, and pins 10-18 are toward the front.
pin 6 has a direct track from the VCO coil L13 which will help you confirm which pin is pin 1.

have you tried adjusting L13 with a DC volt meter on TP9 yet?
after re-connecting pin 10 of the PLL that is.

get some solder wick AKA desoldering braid, as it will make removing the PLL or any other chip much easier than trying to do it with a bulb sucker.

you might also have brown goop disease, as this radio is very old and that stuff could have eaten away at some of the pins on the PLL, the 10.240 crystal, or the VCO chip.

they tend to put it right in that area.
do you see some dark brown glue type stuff around that area?

you can make an RF probe very cheaply that will help you peak those coils that are calling for an RF VTVM.
just google it and you'll find many examples. a diode, a few resistors and caps and you just connect it to your voltmeter.
the numbers wont mean anything, but you can peak things for maximum.
An analog voltmeter is easier to read when doing this, but digital will work as well.

the reason they call for a Vacuum Tube Volt Meter in the service manual is because the input impedance on voltmeters used to be too low and would load down the circuit.
nowadays we just use a scope for those types of things.

if you really want to learn all about this stuff, get a copy of Understanding and Repairing CB radios by Lou Franklin.
it can be expensive but totally worth its weight in gold.

not only will it teach you all about setting up a repair bench, it has actual troubleshooting guides for the MB8719 PLL radios.

I re-read my copy so much the covers fell off LOL.
LC


Good afternoon,

Yes I marked the original position and tried turning in both directions. It did not change any it stayed 1.74v. Then I returned it back to its original position.

Thank you for the info on the 8719 and the cap kits. I will check on that book by Lou Franklin.

I am aware of the nasty glue. Not too much on this board but I have been removing it. I will finish it the rest of the way when I replace the caps.

This morning I was watching the video from W2AEW on the RF probe.

Do you know where can I get a copy of the Sams manual #284 for this radio?
 
Well, to be blunt...

MB8719 - or any other TTL or CMOS or even Linear IC - all have specific pins designated to be powered up before other pins of their respective Pin packages get power.

MB8719 is a leopard - you're asking it to change it's spots...

Note the traces, (See my posts in this thread) if you followed the diagram in their service manual - you would see that Pin 10 is ground - if the chip and it's "dot" were used properly per their manual.

When you connect pins and forget a couple, or even one, you can force the chip on power up into a self destruct mode from the REVERSE BIAS - or a POWER REVERSAL condition that will destroy the chip and you'll have to locate another and reinstall it - with the knowledge that you will have to be more careful.

In their overlay - the Cobra 148, has pin 10 as an open "dot" no connection on the board except unto itself.

Look at the one on the Teaberry, if you also review, you'll see that Pin 18 and Pin 1 are supposed to be right across from each other.

Pin 9 gets power, Pin 10 is grounded - where's ground for the PLL?

Thru Pin 10 or Thru pin 18?

IF it's the MB8719 - it's Pin 18

It can't be Pin 10 - for it's a "logic program select pin" for the PLL's address inputs to divide by counter.

You don't use Pin 10 on the MB8719 (on this chassis it is grounded - you can use it, but not as the ONLY source for ground .

This is why I ask people to post pictures of their radios "problem" - we can all then form a consensus on the next and proper steps to follow to get the radio working right.

I only hope that Pin 18 was folded over to meet and solder bridged to the foil trace flowing to ground underneath the chip - at least it would have received proper grounding as power is being applied and not having to find an exit elsewhere.
 
Last edited:
  • Like
Reactions: RichardHartman
Now...Before people start screaming...

Review this again...
upload_2020-11-30_7-59-57.png

L50 - along with C60 - form a special type of filter for the PLL chip - to help it in reducing a problem of Ringing in the lines that can change how the PLL works in the loop system and how it corrects errors.

upload_2020-11-30_8-4-13.png

Locate Pin 1 and Pin 18 - then locate Pin 10 - C60 and C197?

Better stop and locate at least one...

Why?

If this radio was ever "strapped" this can force the grounding point potentials to shift from one pin to another pin simply because power flows like water - thru the path of least resistance.

Fortunately Pin 18 and 10 are "tied" - then released to ground thru Pin 18.

Why the worry?

Because of the radios insulated chassis was ever bonded to ground - Pin 18 and Pin 10 show bonding - but as was discovered earlier by the OP - that Pin 10 was left open and not connected. That was intentional.

Once you connect it, you're left to the mercies of power flowing thru real ground and earth grounds versus the Ferrite bead lead and a noisy ground platform.

The Pin 18 and 10 grounds can cause the "earth ground" potential difference to Board ground - from strapping bonding the panels to the board ground - to look at Pin 10 more than Pin 18 - by inductive means of routing and length of trace run. The ground potentials can and will be different - if only briefly during power up.

The PLL's are not bulletproof, but as they age, the input pins are constantly subjected to static potentials - this is the rub - Pin 10 can be the noise shield grounding "buzz - humm" that can destroy the chip even if it is off - just sitting there.
 
  • Like
Reactions: RichardHartman
Well, to be blunt...

MB8719 - or any other TTL or CMOS or even Linear IC - all have specific pins designated to be powered up before other pins of their respective Pin packages get power.

MB8719 is a leopard - you're asking it to change it's spots...

Note the traces, (See my posts in this thread) if you followed the diagram in their service manual - you would see that Pin 10 is ground - if the chip and it's "dot" were used properly per their manual.

When you connect pins and forget a couple, or even one, you can force the chip on power up into a self destruct mode from the REVERSE BIAS - or a POWER REVERSAL condition that will destroy the chip and you'll have to locate another and reinstall it - with the knowledge that you will have to be more careful.

In their overlay - the Cobra 148, has pin 10 as an open "dot" no connection on the board except unto itself.

Look at the one on the Teaberry, if you also review, you'll see that Pin 18 and Pin 1 are supposed to be right across from each other.

Pin 9 gets power, Pin 10 is grounded - where's ground for the PLL?

Thru Pin 10 or Thru pin 18?

IF it's the MB8719 - it's Pin 18

It can't be Pin 10 - for it's a "logic program select pin" for the PLL's address inputs to divide by counter.

You don't use Pin 10 on the MB8719 (on this chassis it is grounded - you can use it, but not as the ONLY source for ground .

This is why I ask people to post pictures of their radios "problem" - we can all then form a consensus on the next and proper steps to follow to get the radio working right.

I only hope that Pin 18 was folded over to meet and solder bridged to the foil trace flowing to ground underneath the chip - at least it would have received proper grounding as power is being applied and not having to find an exit elsewhere.

Thank you for the detailed information. I would like to clear up the fact of pin 18 - this has been soldered into its thru hole. I have never taken it out or replaced it nor was it ever bent and soldered to trace. I mistakenly transferred my readings from the notebook to the computer in the wrong pin order.

Pin 10 - this was the pin that was not in the thru hole and just bent up not making any contact. Now upon reading your info you mention "You don't use Pin 10 on the MB8719 (on this chassis it is grounded - you can use it, but not as the ONLY source for ground" - I am confused on this statement, you said on this chassis it is grounded but if its not connected to the board how is it grounded without being connected to pin 18 by board trace?

Question on the open dot reference.. Are you saying that the dot marked on the chip is in reference to an open (not used) leg? I was using the dot as an indicator of the pin layout on the chip - dot is at pin 18 in the manual so thats how I used it to locate pin 18 on the board.
 
Mikes kit makes getting the caps easy.
the one for the 142GTL/ washington is the one you want.

if you go through mouser, nichicon is a good brand.

as for the 8719, i can't remember which chinese seller i bought a bunch from as it was years ago, but i would imagine the ones who sell a lot of them are good.
just takes a long time to get to you.

no programming needed.

just to ease the possible confusion, pins 1-9 are toward the back of the radio, and pins 10-18 are toward the front.
pin 6 has a direct track from the VCO coil L13 which will help you confirm which pin is pin 1.

have you tried adjusting L13 with a DC volt meter on TP9 yet?
after re-connecting pin 10 of the PLL that is.

get some solder wick AKA desoldering braid, as it will make removing the PLL or any other chip much easier than trying to do it with a bulb sucker.

you might also have brown goop disease, as this radio is very old and that stuff could have eaten away at some of the pins on the PLL, the 10.240 crystal, or the VCO chip.

they tend to put it right in that area.
do you see some dark brown glue type stuff around that area?

you can make an RF probe very cheaply that will help you peak those coils that are calling for an RF VTVM.
just google it and you'll find many examples. a diode, a few resistors and caps and you just connect it to your voltmeter.
the numbers wont mean anything, but you can peak things for maximum.
An analog voltmeter is easier to read when doing this, but digital will work as well.

the reason they call for a Vacuum Tube Volt Meter in the service manual is because the input impedance on voltmeters used to be too low and would load down the circuit.
nowadays we just use a scope for those types of things.

if you really want to learn all about this stuff, get a copy of Understanding and Repairing CB radios by Lou Franklin.
it can be expensive but totally worth its weight in gold.

not only will it teach you all about setting up a repair bench, it has actual troubleshooting guides for the MB8719 PLL radios.

I re-read my copy so much the covers fell off LOL.
LC

LC - you mention pin 6 has a direct track from the VCO coil L13 which will help you confirm which pin is pin 1. I went back to the schematic to look at this and L13 direct track leads to pin 6 on UHIC007 IC1 - not 8719 IC2. I just want to confirm I am reading this correctly because I am the newbie.
 

Attachments

  • L13schem.jpg
    L13schem.jpg
    98.1 KB · Views: 5
Thank you for the detailed information. I would like to clear up the fact of pin 18 - this has been soldered into its thru hole. I have never taken it out or replaced it nor was it ever bent and soldered to trace. I mistakenly transferred my readings from the notebook to the computer in the wrong pin order.

Pin 10 - this was the pin that was not in the thru hole and just bent up not making any contact. Now upon reading your info you mention "You don't use Pin 10 on the MB8719 (on this chassis it is grounded - you can use it, but not as the ONLY source for ground" - I am confused on this statement, you said on this chassis it is grounded but if its not connected to the board how is it grounded without being connected to pin 18 by board trace?

Question on the open dot reference.. Are you saying that the dot marked on the chip is in reference to an open (not used) leg? I was using the dot as an indicator of the pin layout on the chip - dot is at pin 18 in the manual so thats how I used it to locate pin 18 on the board.

Hmmm...Where to begin...

Well, how about - Hi! Welcome to the forum! :)

Ahemn... - my postings tend to get backed up in emotion due to many memories of these repairs having a tie in with friends, the time and effort - or a combination of both - getting in the way of my thoughts.

Ok, with the intros behind, then also note that many of the said memories were from times I had to sink more money into a radio than it was worth. So the lessons I learned, from repairs to these - boy I'd hate to see others suffer from it...

My apologies also if I came across a little strong - again due to my own frustrations when doing repairs on these chassis - the in's out's and complexities these designers used and incorporated - worse than peeling onions and far more intricate...

The above paragraph, Pin 10 - you didn't catch the meaning - Pin 10 is a Data select for a divisor, you know that, but if the Pin 18 was ever lifted, or L50 ever "popped" open and you did not know it - POOF - the LOGIC buffer to compare the input pins to the ROM - just got destroyed
  • The "static pokes" and L50s' proximity to lift potentials from ground to another level - leaves the chip open for ripple effects - partly the reason for the use of L50 was to raise the PLL's noise level to a point where it can be properly filtered thru the use of the CCA (Chip Cap Array) along with Ground loop stuff like C60 and bypassing to lessen problems of latching glitches and nonesuch matters of noise from affecting the PLL's ability to track - so it can run at 8 volt margins and not have to worry about noise rising above a safe Operating Area of any of the pins.
  • By your description of symtoms - the possibilities still exist for the PLL to have failed.
Why?
  • IF ROM or Divisor Input was damaged - the chips own internal arrays will still try to work, but will not offer any latching or semblance of working because it is waiting for a logical event to occur,
  • - that is; to fire a set of pins to ground thru the BCD switch and a safety latch to engage, telling the system ok, here's something off the menu - order up!
  • upload_2020-11-30_19-45-23.png
  • Now, interestingly enough, if you took out that PLL chip, your "defaults" are just what you posted as far as external oscillator and varactor voltages - they'd be "preset" by the initial power-up sequence to oscillate at or above 36MHz and the Varactor is tickled to start "varacting" at a pre-set voltage that the PLL chip then "sinks" into itself (skipping pulses or adding pulses) to make the varactor start working the oscillator stages in the UHIC 007 and also at the Voice Lock Oscillator.
  • Those conditions exist whether you have the PLL in or not.
  • When it works, you'll have the defaults you'd see in the manual - your job is to align it to that.
So your board is healthy - I only hope the PLL is still able to function - but your Pin 6 LOCK function shows something different...

Note the "Dot" - that dot is supposed to help you identify pins - and if Pin 18 is your dot, you will get a chip with the "dot" in a different location - aka - Pin 1 - so you know - you'd be hard pressed to find a way to orient the chip and I've seen work that has them in backwards - YELP - that's the rub, they wanted ground - but reversed the chip to do it.

That's why I get mad at Uniden and those days of 'yore, because their standard ID was known, I just get frustrated when you have to argue finer points of Swiss Cheese and Cottage Cheese and their influences on the GOAT (not Greatest Of All Time) - more like the "scape" - to the customer that denies more things they've done to it. than Current Political Events can ever partake in...

Ok, last ditch effort, locate the "gating oscillator" a pair of gated inputs designed to run at two different speeds - they in turn "clock" against the Divisor and the Xtal - any error? They check for and then add / supplant a pulse or two to kick the Varactor up a notch to "slow down" or "skip" when they miss a count - forcing the Varactor to see a lower voltage and boost the VCO frequency.
upload_2020-11-30_20-0-20.png
upload_2020-11-30_20-1-58.png
  • Why these two?
  • You have two caps that run in this loop to separate and kick the pulse trains in and out of this loop section so if the caps are not up to snuff - they won't do their job and kick the Varactor and keep the loop working.
I just said earlier - that I worry it's PLL is DOA - but that's my opinion.

If you can get this fixed and working, you've proven me wrong, which is FANTASTIC! considering the outcome - it's something you really would want to have - all of us are behind you on this...
 
Last edited:
  • Like
Reactions: RichardHartman
Hmmm...Where to begin...

Well, how about - Hi! Welcome to the forum! :)

Ahemn... - my postings tend to get backed up in emotion due to many memories of these repairs having a tie in with friends, the time and effort - or a combination of both - getting in the way of my thoughts.

Ok, with the intros behind, then also note that many of the said memories were from times I had to sink more money into a radio than it was worth. So the lessons I learned, from repairs to these - boy I'd hate to see others suffer from it...

My apologies also if I came across a little strong - again due to my own frustrations when doing repairs on these chassis - the in's out's and complexities these designers used and incorporated - worse than peeling onions and far more intricate...

The above paragraph, Pin 10 - you didn't catch the meaning - Pin 10 is a Data select for a divisor, you know that, but if the Pin 18 was ever lifted, or L50 ever "popped" open and you did not know it - POOF - the LOGIC buffer to compare the input pins to the ROM - just got destroyed
  • The "static pokes" and L50s' proximity to lift potentials from ground to another level - leaves the chip open for ripple effects - partly the reason for the use of L50 was to raise the PLL's noise level to a point where it can be properly filtered thru the use of the CCA (Chip Cap Array) along with Ground loop stuff like C60 and bypassing to lessen problems of latching glitches and nonesuch matters of noise from affecting the PLL's ability to track - so it can run at 8 volt margins and not have to worry about noise rising above a safe Operating Area of any of the pins.
  • By your description of symtoms - the possibilities still exist for the PLL to have failed.
Why?
  • IF ROM or Divisor Input was damaged - the chips own internal arrays will still try to work, but will not offer any latching or semblance of working because it is waiting for a logical event to occur,
  • - that is; to fire a set of pins to ground thru the BCD switch and a safety latch to engage, telling the system ok, here's something off the menu - order up!
  • Now, interestingly enough, if you took out that PLL chip, your "defaults" are just what you posted as far as external oscillator and varactor voltages - they'd be "preset" by the initial power-up sequence to oscillate at or above 36MHz and the Varactor is tickled to start "varacting" at a pre-set voltage that the PLL chip then "sinks" into itself (skipping pulses or adding pulses) to make the varactor start working the oscillator stages in the UHIC 007 and also at the Voice Lock Oscillator.
  • Those conditions exist whether you have the PLL in or not.
  • When it works, you'll have the defaults you'd see in the manual - your job is to align it to that.
So your board is healthy - I only hope the PLL is still able to function - but your Pin 6 LOCK function shows something different...

Note the "Dot" - that dot is supposed to help you identify pins - and if Pin 18 is your dot, you will get a chip with the "dot" in a different location - aka - Pin 1 - so you know - you'd be hard pressed to find a way to orient the chip and I've seen work that has them in backwards - YELP - that's the rub, they wanted ground - but reversed the chip to do it.

That's why I get mad at Uniden and those days of 'yore, because their standard ID was known, I just get frustrated when you have to argue finer points of Swiss Cheese and Cottage Cheese and their influences on the GOAT (not Greatest Of All Time) - more like the "scape" - to the customer that denies more things they've done to it. than Current Political Events can ever partake in...

Ok, last ditch effort, locate the "gating oscillator" a pair of gated inputs designed to run at two different speeds - they in turn "clock" against the Divisor and the Xtal - any error? They check for and then add / supplant a pulse or two to kick the Varactor up a notch to "slow down" or "skip" when they miss a count - forcing the Varactor to see a lower voltage and boost the VCO frequency.
  • Why these two?
  • You have two caps that run in this loop to separate and kick the pulse trains in and out of this loop section so if the caps are not up to snuff - they won't do their job and kick the Varactor and keep the loop working.
I just said earlier - that I worry it's PLL is DOA - but that's my opinion.

If you can get this fixed and working, you've proven me wrong, which is FANTASTIC! considering the outcome - it's something you really would want to have - all of us are behind you on this...

Thank you,
I do appreciate your explanation, Oh and nice to meet ya..

I did order a Sams manual and the 2nd item to check was the Ref Oscillator. Well that is bad .. another victim of the GLUE. As soon as I touched the solder joint the leg fell over. I ordered a couple and now waiting. I went ahead and ordered a new 8719 it was just a couple of dollars but I figured I will have to wait on shipping for several weeks and if it turns out I don't need it well then I will have 1 on hand.

For now I will recap it and clean the rest of the glue while I wait for the crystal.
 

Attachments

  • 20201201_153943.jpg
    20201201_153943.jpg
    2.2 MB · Views: 8
  • Like
Reactions: Dmans
TR19 voltages are close - TR24 voltages are close
TR23 base is 1.44 Collector is 8 but the emitter is 9.5v should be 0.83

My question to you guys is this...is the manual correct or do I have an issue with the C-124 (.01cap) or do you think it would be with the R128 (1000ohm) ? upload_2020-12-3_0-15-47.png
 

dxChat
Help Users
  • No one is chatting at the moment.
  • @ COWBOYS:
    Denton GL 1000 ham amp comes on, but will not key up
  • @ COWBOYS:
    What can I do to make my Denton GLS 1000 amp to load ?
  • @ AudioShockwav:
    Try starting a new thread in the Amplifier section and asking the question, more people will see it to respond.
  • @ iw7ed:
    hello