• You can now help support WorldwideDX when you shop on Amazon at no additional cost to you! Simply follow this Shop on Amazon link first and a portion of any purchase is sent to WorldwideDX to help with site costs.

High Voltage


and on a completely related note
"Do the name Ruby Begonia strike a familiar note"?
not_so_neutral.jpg

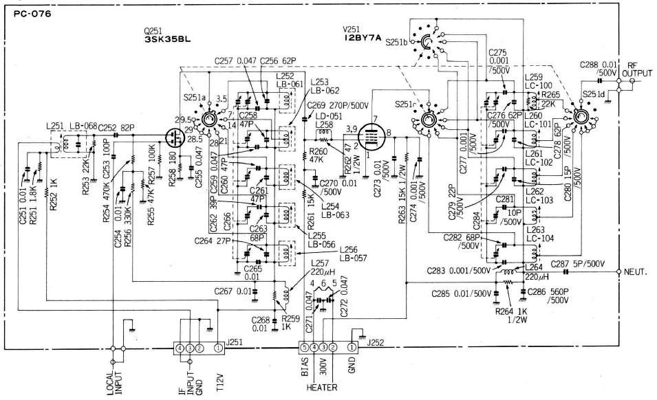
PC-076 Transmitter Mixer and Driver.JPG

So a brief explanation is in order. Operating the radio one afternoon there was a comment from a local on 10m "what happened to ya"?
Turning to the radio and external watt meter I saw a jump on PTT then a fall to nothing. One more attempt to transmit and I heard a soft near imperceptible "phhhhhzzzt". Trying again and looking through the top cover I saw a brief arc on key up. Having been a welder most of my life the arc was very familiar but did not belong in my radio. Further inspection revealed the damage.

C(2)87 shown above with a wart on it and on the schematic as C287 is inline with the neutralization wire from the PA board.
Power_amplifier.PNG

It's something we all see from time to time, the upstream leg of C287 developed an insulating ring of shmooze around the upstream leg and the subsequent open caused the HV to jump across the air gap to the capacitor.

Fortunate that this is at the exposed edge of the board and only a small amount soldering gymnastics were required to replace the part.
 

Attachments

  • front.jpg
    front.jpg
    88.9 KB · Views: 294
Hmmmm. 3 capacitors in series. A 47pf, 10pf variable and the 5 pf fixed.

The way I remember it, AC and DC voltage are divided between series capacitors in a proportion inverse to capacitance. Of those 3 capacitors the 5pf will get more RF and DC voltage both across it than the other two. Does suggest that scrimping on C87's breakdown-voltage rating could be the whole root of the failure.

73
 

dxChat
Help Users
  • No one is chatting at the moment.
  • @ COWBOYS:
    Denton GL 1000 ham amp comes on, but will not key up
  • @ COWBOYS:
    What can I do to make my Denton GLS 1000 amp to load ?
  • @ AudioShockwav:
    Try starting a new thread in the Amplifier section and asking the question, more people will see it to respond.
  • @ iw7ed:
    hello