• You can now help support WorldwideDX when you shop on Amazon at no additional cost to you! Simply follow this Shop on Amazon link first and a portion of any purchase is sent to WorldwideDX to help with site costs.

Kenrich Eagle 500-Next Patient

Loosecannon, I have one too View attachment 70683

Holy Crap Danzik!

that's the first time ive seen another Eagle VIII in over 20 years!
Its the only other example ive ever seen really.

For the benefit of the forum, and future searchers, can you take some internal pics?

Close ups of the PC boards tops and bottoms would be beneficial for me, because mine has a couple of burnt traces from a mistake i made a long time ago.

very cool.
thank you for posting this.
LC
 
Holy Crap Danzik!

that's the first time ive seen another Eagle VIII in over 20 years!
Its the only other example ive ever seen really.

For the benefit of the forum, and future searchers, can you take some internal pics?

Close ups of the PC boards tops and bottoms would be beneficial for me, because mine has a couple of burnt traces from a mistake i made a long time ago.

very cool.
thank you for posting this.
LC
Sure will buddy, follow the new thread that is up and you will see all you want to see shortly
 
Holy Crap Danzik!

that's the first time ive seen another Eagle VIII in over 20 years!
Its the only other example ive ever seen really.

For the benefit of the forum, and future searchers, can you take some internal pics?

Close ups of the PC boards tops and bottoms would be beneficial for me, because mine has a couple of burnt traces from a mistake i made a long time ago.

very cool.
thank you for posting this.
LC
The photos are up in the forum, if there are any more you need or anything else let me know
 
  • Like
Reactions: loosecannon
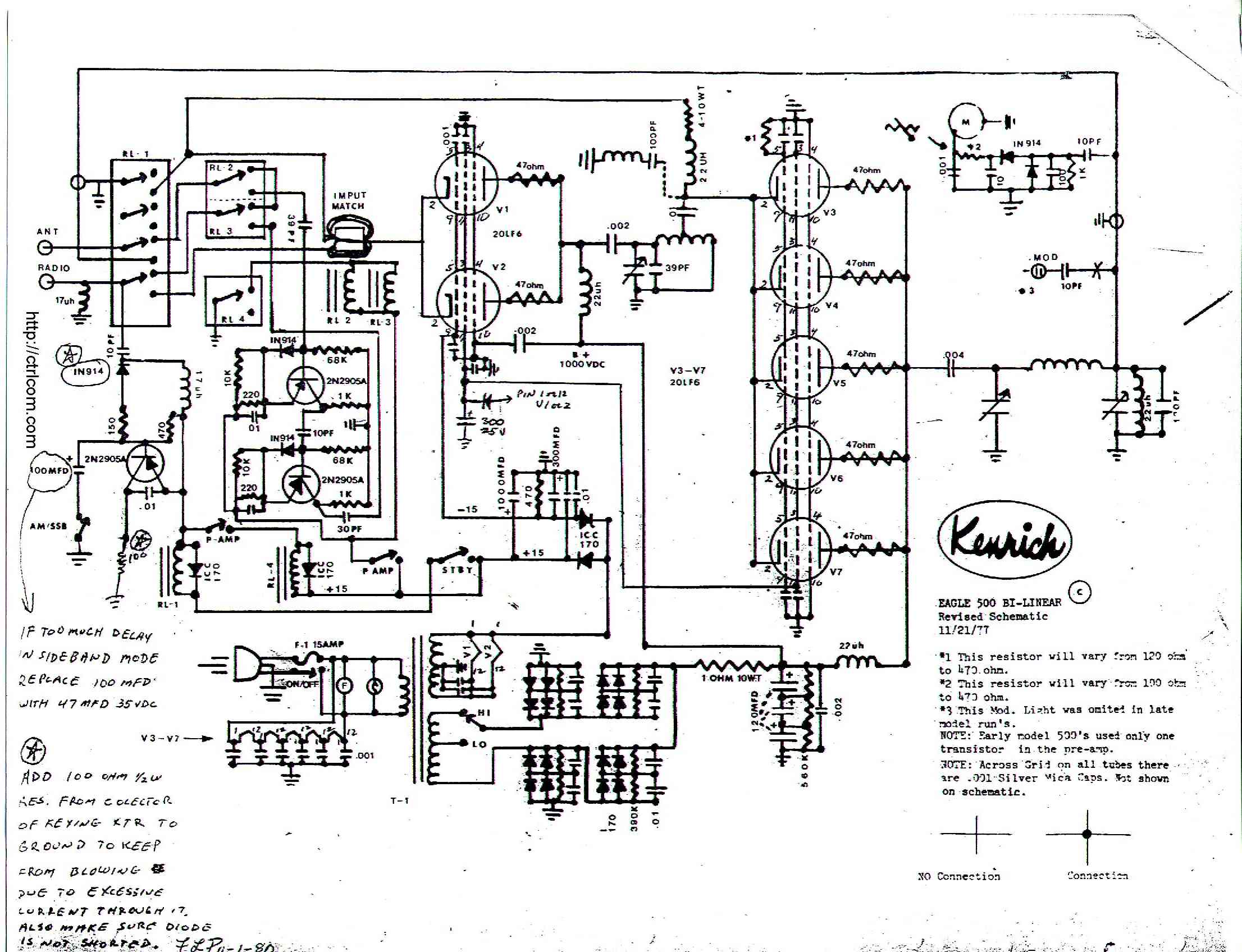
Do you still a the schematics for the eagle 500
And would help to switch on the plate voltage
To make the tubes last longer.

What is your opinion on that.
 
eagle500s1.jpg
eagle500s1.jpg
 
I have a 1978 Eagle 500. On the power board there are 2 dides psition d2 and d3 .They look different but the schematic says they are both icc 170.Is this the correct numbers for those positions?Thank you for your help
 
This is a pretty old post, but I am amazed at the pictures of the work that was done to that old amp. Awesome stuff. Hope you find what you're looking for, Droopy Drawrs.
 
The "170" number was used by more than one supplier, each with a different letter prefix. The Motorola "HEP" or Workman "WEP", or "R170". Or International Components Corporation "ICC170". It's a 2.5-Amp rated 1000-Volt rectifier. They're not so common now. We use the generic 1N5408 3-Amp 1000-Volt rectifier anywhere the older 2.5-Amp part is specified. That one is cheap and widely avaiable in quantity. Good chance you'll find the older 2.5-Amp part on fleabay.

There are no callouts on the schemo, so I don't know where D1 and D2 are on the diagram. Maybe they look different because they were replaced some time in the last 45 years.

73
 
This is a pretty old post, but I am amazed at the pictures of the work that was done to that old amp. Awesome stuff. Hope you find what you're looking for, Droopy Drawrs.
I am very pleased this post is still available.I have had my Eagle 500 for almost a year.I run it every day.Had a problem with the keying transister,so far that is fixed.Going to do the resister mid on that.Then my driver tubes were cherrying.That is when i came across the diode.Just trying to figure out the correct one to make a good fix.Thank all of you guys for your input.
 
Pretty sure D2 and D3 rectify the plus and minus 15-Volt rails. Don't see which one is for the postive side and which is negative. Looks like they were replaced with type 1N4007. Should be perfectly okay for that circuit. Current drain won't strain the 4007's 1-Amp rating.

73
 

dxChat
Help Users
  • No one is chatting at the moment.
  • @ heartbreaker3473:
    Hello gentlemen and Ladies. I have the dreaded RCI-2990 receive issue where my radio gets distorted when people get close to my location. I found the C90 Capacitor, but I can not for the life of me find the C89 capacitor. Can or does anyone have a picture of the exact location of C89 ? Thank you in advance, Wes
  • @ AudioShockwav:
    Wes, it's better if you start a thread on the main forum, more people are going to see your question.
  • @ heartbreaker3473:
    Okay, sorry, will put in a forum
  • @ heartbreaker3473:
    I put it in the general disscution help area and started a new thread. Thank you for letting me know.